
用途和简介:
PDS型全自动千粉加药装置是一种连续全自动加药设备.在结水、中水及排水领域有着广泛的应用,是物化处理中必不可少的一个组成部分。奠运行效果直接影响整个工艺的处理效果,药耗是系统运行的一大耗费。我公司开发的PDS型全自动干粉加药装置性价比,投药量准,自动化控制程度高,操作简单,方便
型号说明:

系统特点:
1、虽然流量不断变化,但配比浓度保持不变。
2、药液配比浓度:0.05%-0.5%。
3、干粉不结块,在干粉定量系统中设有自动加热器。从而防止干粉受潮结块而卡住传动齿轮(可选)。
4、性能稳定,全自动控制型可根据水流量的变化。自动调节干粉投加量。
5、抗腐蚀性良好,与介质接触处全部采用工程塑料和不锈钢材质。
6、既适用于粉状物、颗粒物、纤维物等物料。也适用于液态物料的配制与投加。
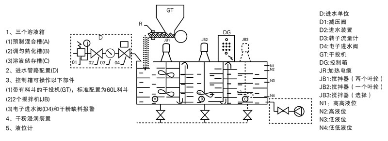
7、当水流太小,干粉料斗空(干粉缺料),整个溶药箱空,搅拌电机损坏,配比浓度太低时系统均能自动报警并自动停止接套系统的工作。
8、自动化程度高,整个系统由PLC控制器实行智能控制,整个进料、进水、混合搅拌过程均为全自动趣行。无须人工,省时省力,节约高鼓。整套装置内设有流量计、液位和料位传感器,在液位和料位低时输出报警信号并自动停止系统。工作安全可靠,设备出现故障,系统害自动关闭,同时发出报警信号。
9、采用三槽溢流式溶直操作系统,设备体积小,操作简单,安装方便,现场的安装只是水源和电源的连接,适用于溶解和连续添加药剂的工艺流程。
结构及原理:




